恒大山水城
预览截图
应用介绍
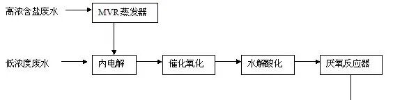
01 高盐高COD废水的定义 高盐废水是指总含盐质量分数至少3.5%的废水,含有Cl-、SO2-、Na+、Ca2+等可溶性无机盐离子,虽然这些离子都是微生物生长所必需的营养元素,在微生物的生长过程中起着重要作用。但是若这些离子浓度过高,会对微生物产生抑制和毒害作用,严重影响生物处理系统的净化效果。 高COD废水是指在一定条件下,用强氧化剂处理时所消耗的氧量较高的废水。COD是表示水中还原性物质多少的一个指标。COD值越高,表明水体受到的污染程度越严重。 高COD废水会造成巨大危害:一方面水体中的还原性物质会破坏水体平衡,造成除微生物外几乎所有生物的死亡,进一步影响周边环境;另一方面水中的有机污染物成分复杂,且某些有机物具有剧毒性(如苯和苯酚等),这些有毒物质对水体环境甚至人体都有巨大的危害。 因此,国内外研究人员一直在不断探索适合高盐高COD废水处理的工艺和方法。 02 高盐高COD废水处理技术进展 根据废水的性质不同处理技术不尽相同,主要有物理法、化学法、生物法。其中物化法包括电解法、焚烧法、多效蒸发浓缩结晶法。生物法是利用微生物的代谢作用,使水中呈溶解、胶体状态的有机污染物质转化为稳定的无害物质。 2.1 电解法 含铬废水和含氧废水可采用电解法进行处理。电解处理法是指应用电解的机理,使废水中可电解物质通过电解过程在阳、阴两极上分别失去电子和得到电子从而发生氧化反应和还原反应,最终转化成为无污染物质以净化废水的方法。此外,还用于去除废水中的重金属离子、油以及悬浮物。也可以凝聚吸附废水中呈胶体状态或溶解状态的染料分子,而氧化还原作用可破坏生色基团,取得脱色效果。 2.2 焚烧法 废水焚烧,顾名思义,是指通过焚烧技术处理废水。其不受水质等因素影响,适合处理难挥发难降解的废水。焚烧法通过高温化学反应使废水中有机物质燃烧生成二氧化碳和水,整个过程随着温度升高经历蒸发、气化、氧化三个阶段。首先,蒸发出水分(约100℃);而后,有机物气化,约为700-800C时高分子有机物发生裂解反应生成低分子有机物。最后有机物被氧化,生成二氧化碳和水,并随烟气排出炉。 欧美、日本等国的一些专家指出适宜焚烧法处理废水的废水特性:COD>100000ml/L、热值>4.1868x2500kJ/kg。王伟等论述了焚烧法处理高盐高COD废水的必要性。焚烧炉的参数优化以及焚烧效率是焚烧技术未来的主要研究方向。 2.3 多效蒸发浓缩结晶 多效蒸发浓缩结晶法是化工单元操作方法,采用加热方式蒸发出部分溶剂,使废水中盐分得以析出,能有效去除废水中盐分。同时,由于废水中高COD的存在,在蒸发溶剂过程中,利用有机物和水的沸点不同,对水和有机物进行分离。 多效蒸发主要是是利用水在不同压力其沸腾温度不同这一原理来设计。在多效蒸发系统中,加热蒸汽进入蒸发系统的第一效,第一效产生的二次蒸汽进入第二效,作为第二效的加热蒸汽,如此往下,最末效的二次蒸汽引入一个冷凝器,用外供冷却水将其冷凝,通过对蒸汽的多次利用,达到了节约能耗的效果。由于废水水质的不同,多效蒸发浓缩结晶的效果不同,析出盐分的品质不同,因此多用于废水的预处理阶段。 2.4 生物法 由于高盐高COD废水中高浓度的无机盐会造成好氧生物处理系统有机物去除率下降,原生动物种类和数量大幅度减少甚至全部消失,因此采用传统的活性污泥法难以有效处理。耐盐菌和嗜盐菌的存在,为生物法处理高盐度废水奠定了理论基础。 嗜盐菌是指在高盐环境下能够生长的细菌,多生存在高盐环境中。不同嗜盐菌所适应的水体盐度不同:耐盐菌一般在含盐度为2%-5%的水体环境下能够良好生存,中度嗜盐菌在3%-15%盐度环境下可生存,极端嗜盐菌(古细菌)在15%-30%盐度环境下可生存。 Na+对维持嗜盐菌细胞膜、细胞壁构造和功能有特别重要的作用:Na+与细胞膜成分发生特异作用而增强了膜的机械强度,有利于维持细胞膜的构造,对阻止嗜盐菌的溶菌起着重要作用;在嗜盐菌的细胞膜外有一个亚基呈六角形排列的S层,由磺化的糖蛋白组成,由于磺酸基团的存在使S层呈负电性,因此使组成亚基的糖蛋白得到屏蔽保护,在高盐环境中保持稳定。 SBR(Sequencing Batch Reactor Activated Sludge Process)即序批式活性污泥法,按间歇曝气方式来运行的活性污泥污水处理技术,在运行时有序、间歇操作。在统一反应池中,按时间顺序依次进行进水、曝气、沉淀、滗水。 传统的连续流活性污泥法按照空间顺序进入曝气池、沉淀池、上清液外排。SBR法充分利用时间的交替完成这一系列进程,它在流程上利用一个池子完成传统工艺的曝气池和二沉池的两个功能,即该池融合了水质水量调节、微生物降解有机物和泥水分离等功能。鉴于SBR法运行操作高度灵活,在大多数场合均采用此方法进行污水处理,实现了与传统连续流活性污泥法基本相同的功效,同时,还可以避免发生水质超标无法挽回的情况,当发现水质不合格的时候,可以停止排放,延长反应时间一直到满足排放标准、确认水质合格之后再排放。 采用嗜盐菌结合SBR法对高盐度的采油废水进行处理,有一定的效果,COD的去除率在32.2%~76.2%之间。SBR反应的最佳pH值为5.5,最佳反应时间为4~10h。 03 高盐高COD废水处理技术发展趋势 针对高盐高COD废水还有膜分离法、离子交换法等先进的处理技术,但随着高盐高COD废水成分的复杂化、污水治理形势的严峻化,单一的处理技术已无法满足废水处理的高要求,多种先进处理技术的优化集成成为废水处理的发展趋势。同时,废水处理技术的选择基于两个原则,一是盐度和COD的有效去除,另外还要考虑到废水处理技术的成本。 如蒸馏与生化法的集成,针对高盐度可生化性废水,先采用多效蒸发浓缩结晶工艺对废水进行预处理,降低废水中的可溶性无机盐离子浓度,预处理后的废水根据其生化性选择合适的活性污泥法进行COD去除。 如蒸馏与焚烧法的集成,针对高COD高热值废水,先采用多效蒸发浓缩结晶工艺对废水进行预处理,然后进焚烧炉进行焚烧使废水能够达标排放。 04 结语 随着环境保护对各行业提出的要求越来越高,有效地处理废水就成了非常重要的问题。在进行废水处理之前,应先对产生的废水进行综合性的分析,根据废水的特性选择一种或多种处理技术优化集成对废水进行处理,有效地解决废水的问题才能为行业发展提供强有力的保障。

发表评论 取消回复